聯系我們
For More Information Call
0577-27880030
一、產品特點
樹脂絕緣干式變壓器是我公司引進國外先進技術,自主開發了SC9 、SCB9系列以及SC1O 、SCB1O 系列帶填料薄絕緣干式變壓器,由于線圈被環氧樹脂包封,所以難燃,防火、防爆,免維護,無污染,體積小,可直接安裝在負荷中心。同時科學合理的設計和澆注工藝,使產品局部放電量更小,噪聲低,散熱能力強,在強迫風冷條件下可以在140 %額定負載下長期運行,并配有智能溫控儀,具有故障報警,超溫報警,超溫跳閘以及黑閘子功能,并通過RS485 串行接口與計算機相連,可以集中監視和控制。
由于我公司干式變壓器具有以上特點,因此廣泛應用于輸變電系統,如賓館飯店,機場,高層建筑,商業中心,住宅小區等重要場所,以及地鐵,冶煉電廠,輪船,海洋鉆井平臺等環境惡劣場所。
鐵心
鐵心選用進口優質冷軋硅鋼片,鐵心選用進口優質冷軋硅鋼片,全斜接終結構,心柱采用F級無緯粘帶綁扎,鐵心表面采用環氧樹脂包封,降低了空載損耗,空載電流和鐵心噪聲,夾件和緊固件經特殊表面處理,使產品外觀質量有了進一步提高。
高壓繞組
高壓繞組高壓繞組用帶填料環妞樹脂真空澆注,極大地減小了局放量,提高了線圈電氣強度,繞組內外壁用玻璃纖維網格板填充,增強了線圈的機械強度,提高了產品抗突發短路的能力,線圈永不開裂。
低壓繞組
低壓繞組采用箔式結構,解決了用線繞時軸向螺旋角問題,使安匝更平衡,同時線圈采用軸向冷卻風道,增強了散熱能力,繞組層間采用TD 陽環氧樹脂預浸布,整體固化成形。
制造工藝
線圈在高精度繞線機上繞制,低壓繞組采用箔式繞制結構變壓器容量較大時有通風道繞制完畢后進行真空干燥,整個澆注及固化過程完全按照工藝要求進行操作,所有過程都需有嚴格的監視,并視情況進行調整口澆注的精密制造過程使線圈無氣泡、空穴,使制成的變壓器達到優質運行效果。
溫控系統和風冷系統
采用橫流頂吹式冷卻風機,該冷卻風機具有噪聲小,風壓高,外形美觀等特點,增強了變壓器的過載能力。溫度控制采用智能溫控儀,提高了變壓器運行安全可靠性。
保護外殼和出線母排
保護外殼對變壓器作進一步的安全保護,防護等級有IPZO 、IP23 等,外殼材料有冷軋鋼板,不銹鋼板等供用戶選擇低壓出線用標準母線排出線,側出線和頂出線均可,也可為用戶設計特殊出線方式。
變壓器出線方式
可根據不同的接口形式制造常規的出線、標準封閉母線和標準側出線,也可以根據用戶要求設計特殊出線方式。
產品標準
GB/T10228-2008 GB109411-2007 JB/T10088-2004 GB4208-1993
額定高壓:10(11,10.5,6.6,6.3,6)KV
額定低壓:0.4kV
聯結組別:Dynll 或Yyn0
高壓分接范圍: ±5%或±2×2.5%
絕緣水平LI75AC35/LIOAC5
頻率:50Hz
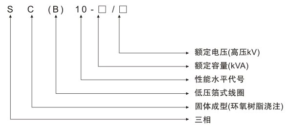
二、型號含義

三、技術參數

